Конспект лекции: Универсальные вольтметры
При измерении постоянных напряжений универсальным вольтметром (УВ) входная величина через переключатель подаётся на вход преобразователя импеданса ПИ, входной сигнал которого при необходимости преобразуется масштабным преобразователем МП, нагрузкой которого является магнитоэлектрический микроамперметр.
При измерении переменного напряжения измеряемая величина поступает на вход ПАЗ, а постоянное напряжение с выхода ПАЗ измеряется вольтметром постоянного тока.
При создании универсальных вольтметров используются в основном схемы ПАЗ с закрытым входом, что объясняется независимостью напряжения на её выходе от постоянной составляющей напряжения на входе.
Функциональная схема универсального вольтметра:

Условные обозначения:
- ПАЗ - преобразователь амплитудных значений;
- ИП - измерительный преобразователь;
- ПИ - преобразователь импеданса;
- МП - масштабный преобразователь;
SA - переключатель.
Принципиальная схема УВ:

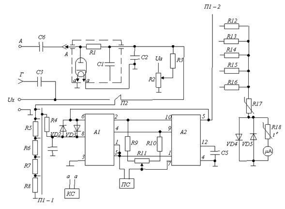
Схема вольтметра постоянного тока состоит из пассивного масштабного преобразователя и преобразователя импеданса с выходом на магнитоэлектрический вольтметр.
Масштабный преобразователь включает в себя два набора резисторов: первый (R5-R8) вместе с переключателем П1—1 образует входной делитель напряжения, предназначенный для переключения верхних диапазонов измерения; второй (R12-R15) составляет набор добавочных сопротивлений магнитоэлектрического вольтметра и вместе с переключателем П1—2 позволяет осуществлять переключение нижних диапазонов измерения.
ПИ представляет собой усилитель, собранный на интегральных схемах А1 и А2;
Микросхема А1 содержит согласованную пару полевых тран¬зисторов, включенных по схеме истокового повторителя и обеспечивает высокое входное сопротивление ПИ.
Микросхема А2 является операционным усилителем с дифференциальным входом. Для балансировки усилителя служит переменный резистор R11, подключенный через резисторы R9 и R10 к входам микросхемы А1.
Усилитель охвачен единичной отрицательной обратной связью (с выхода 5 микросхемы А2 на вход 6 микросхемы A1), стабилизирующей характеристики усилителя и обеспечивающей требуемое высокое значение входного импеданса ПИ.
Вход ПИ защищен от перегрузок диодами VD2 и VD3. Питание микросхем осуществляется от параметрического стабилизатора ПС.
Выходной прибор - магнитоэлектрический вольтметр на базе микроамперметра с током полного отключения 100 мкА. В схему вольтметра входят также добавочные резисторы R12 — R15, регулировочные резисторы R16, R17 и кремниевые стабилитроны VD4, VD5 для защиты измерительного механизма от перегрузок.
Входящий в структуру вольтметра переменного тока ПАЗ выполнен по схеме с закрытым входом на диоде — нувисторе. Использование вакуумного диода объясняется стремлением иметь выпрямительный элемент со значительным обратным сопротивле¬нием и весьма малой входной емкостью.
Высокочастотная составляющая измеряемого напряжения отфильтровывается фильтром R1, С1, а низкочастотная — фильтром R1, C2.
Соотношение между значениями R1 и R3 (R3>>R2) выбрано таким образом, чтобы на вход вольтметра постоянного тока подавалось напряжение в √2 меньше амплитудного.
Для обеспечения заданного частотного диапазона (20 Гц—1000 МГц) в схеме ПАЗ предусмотрена возможность смены разрядной емкости.
При работе по низкочастотному входу размещенный в пробнике ПАЗ (щуп А) вставляется в гнездо Г.
В этом случае измеряемое напряжение подается на клеммы U=, U ≈ и функции разрядной емкости выполняет конденсатор C3 (0,1мкФ).
При использовании высокочастотного входа на пробнике размещается насадка с конденсатором С6 (1000 пФ).
Постоянные времени разряда для низкочастотного и высокочастотного входов составляют значения порядка 3с и 30мс.
Падение напряжения на R3 от начального тока диода компенсируется напряжением смещения нуля с резистора R2. Напряжение смещения и напряжение накала диода стабилизи¬рованы компенсационным стабилизатором КС.
Вольтметр обеспечивает диапазон измерений постоянных на¬пряжений 30мВ — 300В, а переменных 200мВ — 300В. При¬менение внешних масштабных преобразователей, входящих в комплект прибора, расширяет диапазон измерений до 1000В.
Основная погрешность вольтметра постоянного тока от 2,5% до 4%, вольтметра переменного тока в диапазоне частот от 20Гц до 1000МГц составляет от 4% до 6%.
Внимание! Каждый электронный конспект лекций является интеллектуальной собственностью своего автора и опубликован на сайте исключительно в ознакомительных целях.
